.تعمیـــرکاران کیان ست (kiansat.tv)تابع قوانین -جمهموری-اسلامی ایران میباشد و ارسال هر گونه مطلب سیاسی،مذهبی،غیراخلاقی و خرید و فروش متعلقات ماه-واره و دیگر موارد مجرمانه ممنوع میباشد وبا کاربران خاطی به شدت برخورد میگردد انجمن فقط تعمیرات لوازم الکترونیک میباشد...













سلام مهمان گرامی؛
به کیان ست خوش آمدید برای مشاهده انجمن با امکانات کامل می بايست از طريق این لینک عضو شوید.

https://teranzit.pw/uploads/14469017281.png
پیام خصوصی به مدیریت کل سایت ........... صفحه توضیحات و شرایط گروه ویژه ........... ...........
ارتباط تلگرامی با مدیریت سایت ................. ایدی تلگرام suportripair@ .................
صفحه 3 از 3 نخستنخست 123
نمایش نتایج: از شماره 21 تا 23 , از مجموع 23

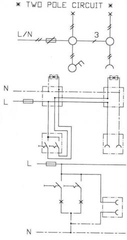
موضوع: نقشه ها و مدارات سیم کشی ساختمان

  1. #21


    تاریخ عضویت
    Jan 2011
    نوشته ها
    472
    تشکر ها
    722
    3,476 سپاس از465 پست

    پیش فرض

    Click here to enlarge نوشته اصلی توسط arman2 Click here to enlarge
    سلام پس کو نقشه مدارات؟
    برای دیدن نقشه ها به جدول وسترمان برق مراجعه کنید.طراحی اینهمه مدار یا کپی برداری به وقت زیادی نیاز دارد.احتمالا طرح این موضوع به این خاطر بوده که امکان طراحی چنین مدارهایی ممکن است. موفق باشید

  2. 5کاربر از hasanzsat بخاطر ارسال این پست مفید سپاسگزاری کرده اند:

    abd1341 (29th April 2011),ARIYA (22nd April 2011),elc.rgb (28th October 2011),داوودی فر (28th November 2012),شهریار (22nd April 2011)

  3. #22


    تاریخ عضویت
    Dec 2009
    نوشته ها
    6,561
    تشکر ها
    66,973
    45,842 سپاس از6,557 پست

    پیش فرض

    Click here to enlarge نوشته اصلی توسط arman2 Click here to enlarge
    سلام پس کو نقشه مدارات؟

    درود
    تمام پستها ویرایش و عکسها در سایت آپلود شد
    .


    جاوید ایران زمین

    زنده باد آزادی


  4. 6کاربر از ARIYA بخاطر ارسال این پست مفید سپاسگزاری کرده اند:

    didebane.bidar (4th October 2013),elc.rgb (28th October 2011),KIAN FAR (22nd April 2011),pps2011 (15th November 2012),داوودی فر (28th November 2012),شهریار (22nd April 2011)

  5. #23


    تاریخ عضویت
    May 2011
    نوشته ها
    3
    تشکر ها
    0
    26 سپاس از3 پست

    پیش فرض

    سلام
    اگر نقشه های برق ساختمان رو خواستید می تونید به سایت کتب درسی رفته و کتاب سیم کشی 1 فنی و حرفه ای را دانلود کنید

  6. 5کاربر از mrbp بخاطر ارسال این پست مفید سپاسگزاری کرده اند:

    ARIYA (6th May 2011),b_cral (10th August 2013),didebane.bidar (4th October 2013),elc.rgb (28th October 2011),داوودی فر (28th November 2012)

صفحه 3 از 3 نخستنخست 123

اطلاعات موضوع

کاربرانی که در حال مشاهده این موضوع هستند

در حال حاضر 1 کاربر در حال مشاهده این موضوع است. (0 کاربران و 1 مهمان ها)

کلمات کلیدی این موضوع

مجوز های ارسال و ویرایش

  • شما نمیتوانید موضوع جدیدی ارسال کنید
  • شما امکان ارسال پاسخ را ندارید
  • شما نمیتوانید فایل پیوست کنید.
  • شما نمیتوانید پست های خود را ویرایش کنید
  •  


Copyright ©2000 - 2013, Jelsoft Enterprises Ltd کیــــــــــان ستـــــــــــ ...® اولین و بزرگترین سایت فوق تخصصی الکترونیک در ایران



Cultural Forum | Study at Malaysian University